-
Під замовлення (вартість вказана орієнтовна; прорахунок здійснюється за індивідуальним замовленням)
Інженер-конструктор з Електрощитового Обладнання
Підрахунок замовлення
Ящик управління освітленням ЯУО-9602-3474 (3ф 25А)
-
139505ЯУО-9602-34748537Під замовлення — тільки під замовлення
Доставка в будь-яке місто України протягом 2-3 робочих днів
Знижки постійним клієнтам- Ми працюємо по 100% передоплаті
- Мінімальна сума замовлення 500 грн
- Безготівковий розрахунок
- Онлайн оплата за реквізитами
Захист споживача
-
Характеристики
- Номінальний струм силового ланцюга: 25А
- Номинальний струм ланцюга керування: 6А
- Частота змінного струму: 50Гц
- Номінальна напруга силового ланцюга: 380В
- Номінальна напруга ланцюга керування: 220В
- Країна виробник товару: Україна
♦ Умови оформлення замовлення на складання щитового обладнання: ♦
- Клієнт відправляє технічне завдання (в телефонному режимі, на електрону адресу, в соціальних мережах та ін.)
- Відповідно технічному завданню ми створюємо створюємо комерційну пропозицію відправляємо Вам її будь-яким каналом зв'язку
- Створюємо типовий договір на співпрацю з Вамм
- Ви оплачуєте своє замовлення зручним для Вас способом відповідно до рахунку виставленого нашою компанією
- Ми в найближчі терміни починаємо збірку щитового обладнання (терміни можуть змінюватися в залежності від ступеня навантаження в нашій компанії)
- Після складання щитовий виріб перевіряється нашими висококваліфікованими технічними фахівцями на коректність роботи
- Доставка за Вашою адресою обумовленим способом
- Монтаж і налагодження (якщо це передбачено в договорі)
- У комплекті з щитовим обладнанням ми постачаємо таку документацію: паспорт на готовий виріб; схему електричну
- Все електрощитове обладнання виробляється згідно з технічними умовами ТУ У 27.1-42055633-001:2020
Компанія "Інсталл Групп" займається виробництвом щитового обладнання типу ЯУО (ящик управління освітленням). Дане щитове обладнання представлено і реалізується в Інтернет-магазині "Електроконтроль". Ящик керування освітленням ЯУО-9602-3474 (3ф 25А) призначений для ручного, дистанційного, автоматичного режиму управління роботою освітлювального обладнання. Використовуються у виробничих і побутових лініях освітлення. Основна характеристика, від якої залежатиме ціна на виріб - номінальний струм силового ланцюга. Щит ЯУО-9602-3474 (3ф 25А) розрахований на номінальний струм навантаження освітлювального обладнання на 25А при напрузі мережі змінного струму 230В 50Гц. Щит може бути виготовлений у різному кліматичному виконанні: IP21-IP65.
Зовнішній вигляд і габаритні розміри ЯУО-9602-3474 (3ф 25А):
(1).png)
Конструктивне виконання корпусу (ящика) ЯУО-9602-3474 (3ф 25А):
► Розміри - 500х500х250мм для щитового обладнання з номіналом струму в 25А
► Матеріал корпусу: металевий
► Тип установки: навісний
► Ступінь захисту - IP54
► Тип фарбування - порошкове, колір RAL7035 (за необхідності можна вибрати інший колір)
► Сфера застосування - промислова та побутова
► Країна виробник - Україна
► Виробник - ТОВ "Інсталл Групп"
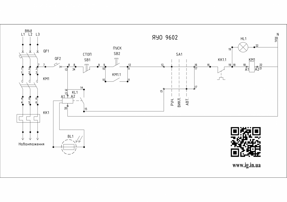
Схема ящика управління освітленням ЯУО-9602-3474 (3ф 25А):
Щит ЯУО-9602-3474 (3ф 25А) працює з таймером часу і сутінковим реле, в автоматичному режимі спрацювання сигналу відбувається в заданий проміжок часу від увімкнення фотоелемента. Цей щит так само забезпечує роботу схеми в таких режимах (перемикач SA1):
⇒ ручний - управління здійснюється від кнопкового поста шляхом увімкнення і вимкнення кнопок "Пуск"/"Стоп"
⇒ автоматичний - керування здійснюється від подачі зовнішнього сигналу керування, ніби команда від дистанційного кнопкового поста або з диспетчерського пункту через сигнал модуля GSM. В данній схемі автоматичний режим управління освітленням відбувається за допомогою фотореле.
Основний комплект обладнання, яке входить до ЯУО-9602-3474 (3ф 25А):
♦ Триполюсний ввідний автомат на 25А для захисту від струмів короткого замикання та теплового захисту ланцюга
♦ Однополюсний автомат на 6А для захисту ланцюга управління
♦ Триполюсний контактор на 25А для комутації навантаження в ланцюзі
♦ Фото-реле
Під час прорахунку комерційної пропозиції на складання цього щитового обладнання можливо використовувати таких європейських виробників: Eaton (США), ЕТI (Словенія), ABB (Німеччина), Schneider Electric (Франція), Hager (Німеччина), F&F (Польща). А також з інших бюджетних іменитих брендів: CHINT (Китай), CNC (Китай), UEC (Україна), АСКО-УКРЕМ (Україна), Промфактор (Україна).
Відео огляди на товар
- Під замовлення (вартість вказана орієнтовна; прорахунок здійснюється за індивідуальним замовленням)Швидкий перегляд
- Під замовлення (вартість вказана орієнтовна; прорахунок здійснюється за індивідуальним замовленням)Швидкий перегляд
- Під замовлення (вартість вказана орієнтовна; прорахунок здійснюється за індивідуальним замовленням)Швидкий перегляд
- Під замовлення (вартість вказана орієнтовна; прорахунок здійснюється за індивідуальним замовленням)Швидкий перегляд
- Під замовлення (вартість вказана орієнтовна; прорахунок здійснюється за індивідуальним замовленням)Швидкий перегляд
- Під замовлення (вартість вказана орієнтовна; прорахунок здійснюється за індивідуальним замовленням)Швидкий перегляд
- Під замовлення (вартість вказана орієнтовна; прорахунок здійснюється за індивідуальним замовленням)Швидкий перегляд
- Під замовлення (вартість вказана орієнтовна; прорахунок здійснюється за індивідуальним замовленням)Швидкий перегляд
Виробники
- 2E (Китай)
- Adal Pano (Туреччина)
- Altek (Україна)
- ANKER (Китай)
- APRO (Україна)
- BactoSfera (Україна)
- Berker (Німеччина)
- BM Group (Італія)
- Cetinkaya Pano (Туреччина)
- CHINT (Китай)
- CNC (Китай)
- Courbi (Греція)
- DATAKOM (Туреччина)
- Devi (Данія)
- Deye (Китай)
- DigiTop (Україна)
- DKC (Україна)
- Dyness (Китай)
- E.NEXT (Україна)
- EAE Electric
- Eastron (Китай)
- Eaton (США)
- ElectrO (Україна)
- Eleks (Україна)
- Entes (Туреччина)
- EON (Таїланд)
- ETI (Словенія)
- ETREL (Словенія)
- Evrosvet (Україна)
- Extherm (Німеччина)
- F&F (Польща)
- FS (Україна)
- Galkat (Україна)
- GAMA (Україна)
- GARO (Австрія)
- GENERICA (Китай)
- Gewiss (Італія)
- Ginlong Solis (Китай)
- GreenVision (Китай)
- Hager (Німеччина)
- Haupa (Німеччина)
- Hemstedt (Німеччина)
- Horoz Electric (Туреччина)
- Huawei (Китай)
- IME (Італія)
- Install Group (Україна)
- IPmall (Україна)
- JA SOLAR (Китай)
- Jokari (Німеччина)
- Kanlux
- Katko (Фінляндія)
- KNIPEX (Чехія)
- Kolarz (Австрія)
- Kopos (Чехія)
- Legrand (Франція)
- LogicPower (Україна)
- LuxPower (Китай)
- Massive (Бельгія)
- NIK (Україна)
- NOARK
- OBO Betterman (Німеччина)
- Onka (Туреччина)
- OZKA (Україна)
- Phoenix Contact (Німеччина)
- Plank Electrotechnic (Україна)
- Pro'sKit (Тайвань)
- PYLONTECH (Китай)
- Radpol (Польща)
- Raut (Україна)
- Reliance (Україна)
- REM POWER (Словенія)
- Schneider-Electric (Франція)
- Selec (Індія)
- SEZ (Словаччина)
- Siemens (Німеччина)
- Socomec (Франція)
- SOFAR (Китай)
- Sungrow (Китай)
- TAB (Словенія)
- Takel (УкраЇна)
- Technoelectric (Італія)
- Technosystems (Україна)
- TeleTec (Україна)
- TEM (Словенія)
- Tense (Туреччина)
- Terneo (Україна)
- Testboy (Німеччина)
- UEC (Україна)
- UEK (Україна)
- Vargo (Україна)
- Vimar (Італія)
- Volter (Україна)
- Volterm (Україна)
- Wago (Німеччина)
- Wallbox (Іспанія)
- WURTH (Німеччина)
- Zubr (Україна)
- АС Привод (Україна)
- АСКО-УКРЕМ (Україна)
- Білмакс
- Запорізький завод кольорових металів (ЗЗКМ)
- Каблекс Одеса
- Мегомметр (Україна)
- Новатек-Електро (Україна)
- Одескабель Одеський кабельний завод
- Промфактор
- Термофіт
- Укренерго-Альянс (Україна)





