-
Под заказ (стоимость указана ориентировочная; просчет осуществляется по индивидуальному заказу)
Инженер-конструктор по Электрощитовому Оборудованию
Просчет заказа
Ящик управления освещением ЯУО-9602-3474 (3ф 25А)
-
139505ЯУО-9602-34748537Под заказ — только под заказ
Доставка в любой город Украины в течении 2-3 рабочих дней
Cкидки постоянным клиентам- Мы работаем по 100% предоплате
- Минимальная сумма заказа 500 грн
- Безналичный расчет
- Онлайн оплата по реквизитам
Защита покупки
-
Характеристики
- Номинальный ток силовой цепи: 25А
- Номинальный ток цепи управления: 6А
- Частота переменного тока: 50Гц
- Номинальное напряжение силовой цепи : 380В
- Номинальное напряжение цепи управления: 220В
- Страна производитель товара: Украина
♦ Условия оформления заказа на сборку щитового оборудования ♦
- Клиент присылает техническое задание (в телефонном режиме, на электронною почту, в социальных сетях и др.)
- Соответственно техническому заданию мы делаем коммерческое предложение и отправляем Вам его любым каналом связи
- Создаем типовый договор на сотрудничество с Вами
- Вы оплачиваете свой заказ удобным Вам способом соотвественно счету выставленного нашей компанией
- Мы в ближайшие сроки начинаем сборку щитового оборудования (сроки могут меняться в зависимости от степени нагрузки в нашей компании)
- После сборки щитовое изделие проверяется нашими высококвалифицированными техническими специалистами на корректность работы
- Доставка по Вашему адресу обусловленным способом
- Монтаж и наладка (если это предусмотрено в договоре)
- В комплекте с щитовым оборудованием мы поставляем следующую документацию: паспорт на готовое изделие; схему электрическую
- Все электрощитовое оборудование производится согласно техническим условиям ТУ У 27.1-42055633-001:2020
Компания «Инсталл Групп» занимается производством щитового оборудования типа ЯУО (ящик управления освещением). Данное щитовое оборудование представлено и реализуется в Интернет-магазине «Электроконтроль». Ящик управления освещением ЯУО-9602-3474 (3ф 25А) предназначен для ручного, дистанционного, автоматического режима управления работой осветительного оборудования. Используются в производственных и бытовых линиях освещения. Основная характеристика от которой будет зависить цена на изделие является номинальный ток силовой цепи. Щит ЯУО-9602-3474 (3ф 25А) рассчитан на номинальный ток нагрузки осветительного оборудования на 25А при напряжении сети переменного тока 230В 50Гц. Щит может быть произведен в разном климатическом исполнении: IP21-IP65.
Внешний вид и габаритные размеры ЯУО-9602-3474 (3ф 25А):
(1).png)
Конструктивное исполнение корпуса(ящика) ЯУО-9602-3474 (3ф 25А):
► Размеры – 500х500х250мм для щитового оборудованиям с номиналом тока в 25А
► Материал корпуса: металлический
► Тип установки: навесной
► Степень защиты – IP54
► Тип покраски – порошковая, цвет RAL7035(при необходимости можно выбрать другой цвет)
► Сфера применения - промышленное и бытовое
► Странна производитель – Украина
► Производитель – ООО «Инсталл Групп»
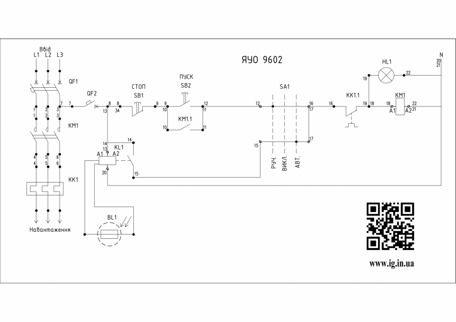
Схема ящика управления освещением ЯУО-9602-3474 (3ф 25А):
Щит ЯУО-9602-3474 (3ф 25А) работает с таймером времени и сумеречным реле, в автоматическом режиме сработка сигнала происходит в заданный промежуток времени от включения фотоэлемента. Данный щит так же обеспечивает работу схемы в следующих режимах (переключатель SA1):
⇒ ручной – управление осуществляется от кнопочного поста путем включения и отключения кнопок «Пуск»/«Стоп»
⇒ автоматический – управление осуществляется от подачи внешнего сигнала управления, будто команда от дистанционного кнопочного поста или с диспетчерского пункта через сигнал модуля GSM. В данной схеме автоматический режим управления освещением осуществляетсяс от фотореле.
Основной комплект оборудования, которое входит в ЯУО-9602-3474 (3ф 25А):
♦ Трехполюсный вводной автомат на 25А для защиты от токов короткого замыкания та тепловой защиты цепи
♦ Однополюсный автомат на 6А для защиты цепи управления
♦ Трехполюсный контактор на 25А для комутации нагрузки в цепи
♦ Фото-реле
При просчете коммерческого предложения на сборку данного щитового оборудования возможно использовать следующих европейских производителей: Eaton (США), ЕТI (Словения), ABB (Германия), Schneider Electric (Франция), Hager (Германия), F&F (Польша). А так же из других бюджетных имменитых брендов: CHINT (Китай), CNC (Китай), UEC (Украина), АСКО-УКРЕМ (Украина), Промфактор (Украина).
Видеообзоры на товар
- Под заказ (стоимость указана ориентировочная; просчет осуществляется по индивидуальному заказу)Быстрый просмотр
- Под заказ (стоимость указана ориентировочная; просчет осуществляется по индивидуальному заказу)Быстрый просмотр
- Под заказ (стоимость указана ориентировочная; просчет осуществляется по индивидуальному заказу)Быстрый просмотр
- Под заказ (стоимость указана ориентировочная; просчет осуществляется по индивидуальному заказу)Быстрый просмотр
- Под заказ (стоимость указана ориентировочная; просчет осуществляется по индивидуальному заказу)Быстрый просмотр
- Под заказ (стоимость указана ориентировочная; просчет осуществляется по индивидуальному заказу)Быстрый просмотр
- Под заказ (стоимость указана ориентировочная; просчет осуществляется по индивидуальному заказу)Быстрый просмотр
- Под заказ (стоимость указана ориентировочная; просчет осуществляется по индивидуальному заказу)Быстрый просмотр
Производители
- 2E (Китай)
- Adal Pano (Турция)
- Altek (Украина)
- ANKER (Китай)
- APRO (Украина)
- BactoSfera (Украина)
- Berker (Германия)
- BM Group (Италия)
- Cetinkaya Pano (Турция)
- CHINT (Китай)
- CNC (Китай)
- Courbi (Греция)
- DATAKOM (Турция)
- Devi (Дания)
- Deye (Китай)
- DigiTop (Украина)
- DKC (Украина)
- Dyness (Китай)
- E.NEXT (Украина)
- EAE Electric
- Eastron (Китай)
- Eaton (США)
- ElectrO (Украина)
- Eleks (Украина)
- Entes (Турция)
- EON (Таиланд)
- ETI (Словения)
- ETREL (Словения)
- Evrosvet (Украина)
- Extherm (Германия)
- F&F (Польша)
- FS (Украина)
- Galkat (Украина)
- GAMA (Украина)
- GARO (Австрия)
- GENERICA (Китай)
- Gewiss (Италия)
- Ginlong Solis (Китай)
- GreenVision (Китай)
- Hager (Германия)
- Haupa (Германия)
- Hemstedt (Германия)
- Horoz Electric (Турция)
- Huawei (Китай)
- IME (Италия)
- Install Group (Украина)
- IPmall (Украина)
- JA SOLAR (Китай)
- Jokari (Германия)
- Kanlux
- Katko (Финляндия)
- KNIPEX (Чехия)
- Kolarz (Австрия)
- Kopos (Чехия)
- Legrand (Франция)
- LogicPower (Украина)
- LuxPower (Китай)
- Massive (Бельгия)
- NIK (Украина)
- NOARK
- OBO Betterman (Германия)
- Onka (Турция)
- OZKA (Украина)
- Phoenix Contact (Германия)
- Plank Electrotechnic (Украина)
- Pro'sKit (Тайвань)
- PYLONTECH (Китай)
- Radpol (Польша)
- Raut (Украина)
- Reliance (Украина)
- REM POWER (Словения)
- Schneider-Electric (Франция)
- Selec (Индия)
- SEZ (Словакия)
- Siemens (Германия)
- Socomec (Франция)
- SOFAR (Китай)
- Sungrow (Китай)
- TAB (Словения)
- Takel (Украина)
- Technoelectric (Италия)
- Technosystems (Украина)
- TeleTec (Украина)
- TEM (Словения)
- Tense (Турция)
- Terneo (Украина)
- Testboy (Германия)
- UEC (Украина)
- UEK (Украина)
- Vargo (Украина)
- Vimar (Италия)
- Volter (Украина)
- Volterm (Украина)
- Wago (Германия)
- Wallbox (Испания)
- WURTH (Германия)
- Zubr (Украина)
- АС Привод (Украина)
- АСКО-УКРЕМ (Украина)
- Билмакс
- Запорожский завод цветных металлов (ЗЗЦМ)
- Каблекс Одесса
- Мегомметр (Украина)
- Новатек-Электро (Украина)
- Одескабель Одесский кабельный завод
- Промфактор
- Термофит
- Укрэнерго-Альянс (Украина)





